Some checks failed
🛡️ Retrieve DNSSEC status of coresecret.dev. / 🛡️ Retrieve DNSSEC status of coresecret.dev. (push) Successful in 1m2s
🛡️ Shell Script Linting / 🛡️ Shell Script Linting (push) Successful in 1m39s
🔐 Generating a Private Live ISO TRIXIE. / 🔐 Generating a Private Live ISO TRIXIE. (push) Has been cancelled
💙 Generating a PUBLIC Live ISO. / 💙 Generating a PUBLIC Live ISO. (push) Has been cancelled
Signed-off-by: Marc S. Weidner <msw@coresecret.dev>
710 B
710 B
Table of Contents
1. CISS.debian.live.builder
Centurion Intelligence Consulting Agency Information Security Standard
Debian Live Build Generator for hardened live environment and CISS Debian Installer
Master Version: 8.13
Build: V8.13.032.2025.10.03
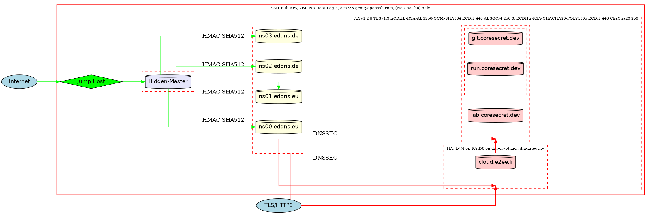
2. Centurion Net - Developer Branch Overview
This is an automatically generated overview of the secure Centurion Net CISS.debian.live.builder building system.
no tracking | no logging | no advertising | no profiling | no bullshit
